Brand: Sharp
Model Number: KB6524PS
Main Symptom: No Power or lights or LCD display
What happens & when:
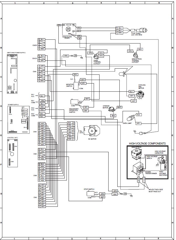
Initially, while using the microwave, everything shut off including the front panel LCD as if a fuse blew. I checked the house circuit breakers and they were fine. Upon opening the unit, I noticed a blown fuse on the noise filter circuit. I ordered a new Bojack T20 amp fuse and replaced the fuse (the original fuse only said 20A so I am not sure if the fuse characteristics were different in a relevant way). The unit would then turn on in the sense that the LCD control panel appeared normal and I was able to begin a cooking cycle, but almost immediately after starting the cooking cycle the unit apparently lost power and perhaps something sizzled and sparked (I think I heard the sound but it was a while ago); I am not sure about the sparking since I had put the case back on already as an extra shield against microwave radiation. I assumed the fuse blew again so I began other troubleshooting to see why it blew. Then the unit was totally dead again, no LCD or anything. I once again replaced the 20 amp fuse but now not even the LCD will turn on; and upon testing the second fuse (the one I though blew immediately) it appears the fuse never blew, so perhaps it did not protect the downstream parts and that is why it is dead as a doornail now. I checked and the 120 V input is fine. I got a copy of the service manual and while it is hard to interpret it seems that the problem might be in one of two power supply boards or one of two transformers. There apparently is a “power transformer” and a “Touch Control Transformer” although I cannot find the “Touch Control Transformer” in the unit. When I tried to test the power transformer I get a reading of multiple megaohms across the red and white leads that go from what I presume is the secondary coil to the capacitor. I think this should read in the 82 ohm range, so I think there may be an issue here. The resistance across the power control transformer filament leads do seem to be about 1 ohm when I tested and the resistance across the primary windings seems to be less than 1 ohm, both of which I think are according to spec. Does this mean that the power control transformer is bad and needs to be replaced? If that is the issue, does that explain why the unit will not turn on at all- not even the LCD, or might it be that the power control transformer failed blowing the first fuse and then when I replaced the fuse and tried again, something else failed? I don’t want to replace the transformer only to find that there is other damage as well. I cannot seem to find any other fuses in the unit although there is mention of a “monitor fuse” in the service manual. How do you suggest I proceed? THANK YOU!
Error Code (if any):
Parts or tests already tried:
Photos / video link:
