Please make sure to click on General above and select the correct appliance type first.
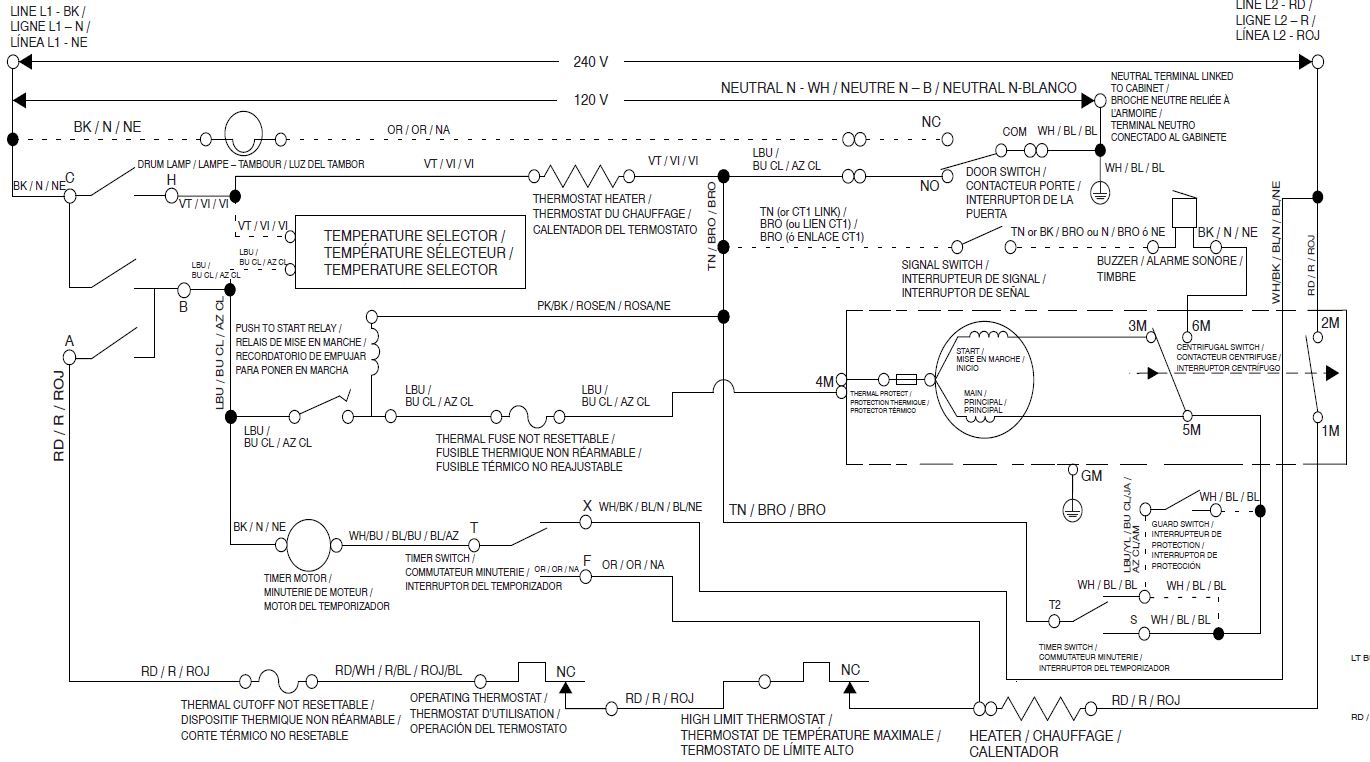
Brand:maytag
Model Number:MED4500MW0
Main Symptom:just quit heating
What happens & when:will run through cycles but wont heat
Parts or tests already tried: tried replacing heating element didnt help, tried high limit sensor didnt help, tried cycle sensor didnt help, tried thermal fuse didnt help. at a loss here
Photos / video link:
